Based on extensive research on comparable domestic and international technologies, the ZW series self-priming non-clogging sewage pump is a newly structural product that has been successfully produced.
Item No :
ZWOrder(MOQ) :
1Payment :
L/C T/T westernunion Alipay PayPalProduct Origin :
ChinaColor :
CustomizedShipping Port :
shanghai shenzhen guangzhouLead Time :
please contact 504893184@qq.com or CP +8613696510409Package :
CustomizedMaterial :
Stainless SteelWorking Temp :
≤50℃Metal Self-Priming Non-Clogging Sewage Pump
This pump combines non-clogging sewage discharge with suction. It uses an external mixing kind of axial reflux. Similar to a typical self-priming clean water pump, it may function without the need to install valves and prime with water thanks to the special design of the pump body and impeller flow route. Additionally, it has the ability to draw in and release liquids that contain long fiber contaminants and big particles. Municipal sewage disposal projects, aquaculture, light industrial, papermaking, textile, food, chemical industry, electric power fiber, pulp and mixed suspension, and other chemical medium impurity pumps may all make extensive use of it.
Product Advantages
This pump has a straightforward design, powerful sewage discharge capacity, good self-priming performance, high efficiency and energy conservation, and easy operation and maintenance when compared to similar residential products. It is the first sewage discharge pump series in China. It has a wide range of application markets and development opportunities because all of its technical performance indicators are at the top in China and have reached an advanced level internationally.
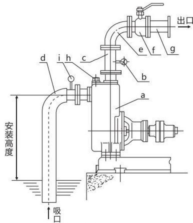
Structural Diagram

| a | Pump |
| b | Pressure gauge |
| c | Outlet vertical pipe |
| d | Suction hard pipe |
| e | Elbow |
| f | Flow control valve |
| g | Outlet pipeline |
| h | Liquid filling plug |
| i | Vacuum gauge |